| 1 |
Wysokość: 600 Szerokość: 2600 Moc w W dla temp 75/65/20: 1539 Moc w W dla temp 70/55/20: 1242 Ilość płyt: 1 Głębokość: 49 Grzejnik Purmo Hygiene Plan FH10 600x2600x49mm przyłącze B550mm
|
814,76 zł |
  |
814,76 zł |
 |
| 2 |
produkt: zestaw wersja: kątowy kolor: nikiel mocowanie głowicy: RA-N 22.9mm Zestaw DANFOSS 8-28°C Regus 1/2" kątowy RA-N 22,9mm
|
119,42 zł |
  |
238,84 zł |
 |
| 3 |
Wysokość: 300 Szerokość: 167 Typ powłoki: lakier Moc: 139 Typ grzejnika: TUBUS 4 Podłączenie: boczne Grzejnik ozdobny Tubus 4 TUB4 300x167xB232mm
|
646,78 zł |
  |
646,78 zł |
 |
| 4 |
Wysokość: 600 Szerokość: 600 Moc w W dla temp 75/65/20: 840 Moc w W dla temp 70/55/20: 673 Ilość płyt: 3 Głębokość: 154 Grzejnik Purmo Hygiene Plan FHV30 600x600x154mm przyłącze D50mm
|
812,59 zł |
  |
812,59 zł |
 |
| 5 |
Wysokość: 400 Długość: 1100 Moc w W dla temp 75/65/20: 689 Moc w W dla temp 55/45/20: 356 Ilość płyt: 1 Rozstaw przył.: dolne 50mm Grzejnik STELRAD PV11 400x1100xD50mm
|
700,40 zł |
  |
700,40 zł |
 |
| 6 |
podłączenie: DN 200 przepływ [m3/h]: 620 ciśnienie [bar]: 16 zasilanie [V]: 400 moc [kW]: 15 Pompa Wilo CronoLine IL 200/200-15/4
|
28 002,01 zł |
  |
28 002,01 zł |
 |
| 7 |
Wysokość: 300 Szerokość: 1200 Moc w W dla temp 75/65/20: 1124 Moc w W dla temp 70/55/20: 902 Ilość płyt: 2 Rozstaw przył.: boczne 250mm Głębokość: 104 Purmo Ramo RC22 300x1200x104mm przyłącze B250mm
|
944,79 zł |
  |
944,79 zł |
 |
| 8 |
Wysokość: 500 Długość: 1000 Moc w W dla temp 75/65/20: 780 Moc w W dla temp 70/55/20: 624 Ilość płyt: 1 Rozstaw przył.: boczne 450mm Grzejnik płytowy Termoteknik C11 500x1000xB450mm
|
294,15 zł |
  |
294,15 zł |
 |
| 9 |
Wysokość: 600 Szerokość: 1000 Moc w W dla temp 75/65/20: 1015 Moc w W dla temp 70/55/20: 816 Ilość płyt: 2 Głębokość: 104 Grzejnik Purmo Hygiene Plan FHV20 600x1000x104mm przyłącze D50mm
|
755,38 zł |
  |
755,38 zł |
 |
| 10 |
Wysokość [mm]: 1630 Szerokość [mm]: 500 Kolor: czarny mat RAL9005 C31 Moc W dla temp. 75/65/20: 682 Typ grzejnika: POPPY Rozstaw przyłącza [mm]: dolne 465mm Grzejnik łazienkowy POPPY 1630x500mm przyłącze D465mm czarny mat
|
1 255,15 zł |
  |
1 255,15 zł |
 |
| 11 |
Wysokość: 600 Szerokość: 2000 Moc w W dla temp 75/65/20: 2576 Moc w W dla temp 70/55/20: 2067 Ilość płyt: 2 (slim) Podłaczenie: boczne Głębokość: 72 Purmo Plan FC21 600x2000x72mm przyłącze B550mm
|
1 616,60 zł |
  |
1 616,60 zł |
 |
| 12 |
zasilanie [V]: 230 wys. podnoszenia [m]: 12 Pompa Wilo Stratos 30/1-12 Silniki rezerwowe RMOT
|
7 320,96 zł |
  |
7 320,96 zł |
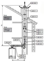
 |
| 13 |
Wysokość: 1000 Szerokość: 1896 Typ powłoki: lakier Moc: 2973 Typ grzejnika: TUBUS 2 Podłączenie: boczne Grzejnik ozdobny Tubus 2 TUB2 1000x1896xB932mm
|
7 155,25 zł |
  |
7 155,25 zł |
 |
| 14 |
Wysokość: 90 Szerokość: 420 Długość: 2400 Moc w W dla temp 75/65/20: 1070 Moc w W dla temp 70/50/20: 760 Grzejnik kanałowy Purmo Aquilo FMS 90x420x2400mm
|
4 382,18 zł |
  |
4 382,18 zł |
 |
| 15 |
Wysokość: 556 Szerokość: 2029 Typ powłoki: lakier Moc: 2606 Typ grzejnika: TUBUS 3 Podłączenie: boczne Grzejnik ozdobny Tubus 3 TUB3 568x2029xB500mm
|
7 501,39 zł |
  |
7 501,39 zł |
 |
| 16 |
Wysokość: 400 Długość: 1600 Moc w W dla temp 75/65/20: 1883 Moc w W dla temp 55/45/20: 967 Ilość płyt: 2 Rozstaw przył.: dolne 50mm Grzejnik STELRAD PSV22 400x1600xD50mm
|
1 486,65 zł |
  |
1 486,65 zł |
 |
| 17 |
podłączenie: DN 32 przepływ [m3/h]: 40 ciśnienie [bar]: 16 zasilanie [V]: 400 moc [kW]: 4.5 wys. podnoszenia [m]: 48 Pompa Wilo Stratos GIGA B 32/1-48/4.5-R1
|
35 795,31 zł |
  |
35 795,31 zł |
 |
| 18 |
Wysokość: 600 Szerokość: 1600 Moc w W dla temp 75/65/20: 3694 Moc w W dla temp 70/55/20: 2942 Ilość płyt: 3 Podłączenie: boczne Głębokość: 154 Purmo Plan FC33 600x1600x154mm przyłącze B550mm
|
2 350,27 zł |
  |
2 350,27 zł |
 |
| 19 |
Wysokość: 200 Długość: 400 Moc w W dla temp 75/65/20: 365 Moc w W dla temp 55/45/20: 188 Ilość płyt: 3 Rozstaw przył.: dolne 50mm Grzejnik STELRAD PV33 200x400xD50mm
|
726,25 zł |
  |
726,25 zł |
 |
| 20 |
podłączenie: DN 65 ciśnienie [bar]: 9 zasilanie [V]: 400 moc [kW]: 1.1 Pompa Wilo VeroLine IPH-O 65/160-1.1/4-IE3
|
19 599,26 zł |
  |
19 599,26 zł |
 |
| 21 |
Wysokość: 500 Szerokość: 2600 Moc w W dla temp 75/65/20: 3754 Moc w W dla temp 70/55/20: 3001 Ilość płyt: 2 Rozstaw przył.: boczne 450mm Głębokość: 104 Purmo Ramo RC22 500x2600x104mm przyłącze B450mm
|
2 426,99 zł |
  |
2 426,99 zł |
 |
| 22 |
Wysokość: 1000 Szerokość: 1941 Typ powłoki: lakier Moc: 3045 Typ grzejnika: TUBUS 2 Podłączenie: boczne Grzejnik ozdobny Tubus 2 TUB2 1000x1941xB932mm
|
7 329,13 zł |
  |
7 329,13 zł |
 |
| 23 |
Wysokość: 600 Szerokość: 600 Moc w W dla temp 75/65/20: 1385 Moc w W dla temp 70/55/20: 1103 Ilość płyt: 3 Rozstaw przył.: boczne 550mm Głębokość: 154 Purmo Ramo RC33 600x600x154mm przyłącze B550mm
|
1 235,17 zł |
  |
1 235,17 zł |
 |
| 24 |
Szerokość: 250 Długość: 2000 Wykończenie: alu. anoda Obramowanie L do VKN5 aluminium anodowane 250x2000mm
|
417,81 zł |
  |
417,81 zł |
 |
| 25 |
podłączenie: DN 40 przepływ [m3/h]: 45 ciśnienie [bar]: 16 zasilanie [V]: 400 Pompa Wilo CronoLine IL 40/140-0.25/4
|
22,24 zł |
  |
22,24 zł |
 |
| 26 |
podłączenie: DN 150 przepływ [m3/h]: 470 ciśnienie [bar]: 16 zasilanie [V]: 400 moc [kW]: 75 Pompa Wilo CronoLine IL 150/390-75/4
|
94 298,87 zł |
  |
94 298,87 zł |
 |
| 27 |
Wysokość: 600 Szerokość: 3000 Moc w W dla temp 75/65/20: 3864 Moc w W dla temp 70/55/20: 3101 Ilość płyt: 2 (slim) Rozstaw przył.: boczne 550mm Głębokość: 72 Purmo Ramo RC21 600x3000x72mm przyłącze B550mm
|
2 557,01 zł |
  |
2 557,01 zł |
 |
| 28 |
Wysokość: 300 Szerokość: 900 Moc w W dla temp 75/65/20: 751 Moc w W dla temp 70/55/20: 603 Ilość płyt: 3 Głębokość: 154 Grzejnik Purmo Hygiene Plan FHV30 300x900x154mm przyłącze D50mm
|
743,71 zł |
  |
743,71 zł |
 |
| 29 |
Wysokość: 714 Szerokość: 887 Typ powłoki: biały RAL9016 Moc: 622 Typ grzejnika: Santorini C Rozstaw przył.: dolne 835mm Grzejnik Purmo Santorini C 714x887mm przyłącze D835mm
|
795,58 zł |
  |
795,58 zł |
 |
| 30 |
Wysokość: 915 Szerokość: 500 Kolor: biały RAL9003 C35 Moc: 723 Typ grzejnika: STANDARD 3D Rozstaw przył.: dolne 450mm Grzejnik Standard 3D 915x500mm przyłącze D450mm
|
896,36 zł |
  |
896,36 zł |
 |
| 31 |
Wysokość: 1746 Szerokość: 500 Kolor: biały RAL9003 C35 Moc: 801 Typ grzejnika: OMEGA R D50 Rozstaw przył.: dolne 50mm Grzejnik Omega 1746x500mm przyłącze D50mm
|
1 376,14 zł |
  |
1 376,14 zł |
 |
| 32 |
zasilanie [V]: 230 wys. podnoszenia [m]: 6 Pompa Wilo Stratos 30/1-6 Silniki rezerwowe RMOT.
|
4 726,78 zł |
  |
4 726,78 zł |
 |
| 33 |
podłączenie: DN 50 przepływ [m3/h]: 105 ciśnienie [bar]: 16 zasilanie [V]: 400 moc [kW]: 1.2 wys. podnoszenia [m]: 12 Pompa Wilo Stratos GIGA B 50/1-12/1.2-S1
|
22 008,01 zł |
  |
22 008,01 zł |
 |
| 34 |
Wysokość: 600mm Długość: 1800mm Moc W dla temp. 55/50/20: 1757 Moc W dla temp. 45/40/20: 1086 Ilość płyt: 2 Rozstaw przyłącza: 550mm Głębokość: 102 Grzejnik Purmo do pompy ciepła C22 600x1800x102mm przyłącze B550mm
|
1 024,90 zł |
  |
1 024,90 zł |
 |
| 35 |
podłączenie: DN 32 przepływ [m3/h]: 40 ciśnienie [bar]: 16 zasilanie [V]: 400 wys. podnoszenia [m]: 13 Pompa Wilo Stratos GIGA B 32/1-13/0.8-R1
|
16 838,58 zł |
  |
16 838,58 zł |
 |
| 36 |
Szerokość: 380 Długość: 3600 Wykończenie: merbau Kratka zwijana do VK15 merbau 380x3600mm
|
1 505,83 zł |
  |
1 505,83 zł |
 |
| 37 |
Wysokość: 400 Długość: 800 Moc w W dla temp 75/65/20: 942 Moc w W dla temp 55/45/20: 484 Ilość płyt: 2 Rozstaw przył.: dolne 50mm Grzejnik STELRAD PV22 400x800xD50mm
|
842,13 zł |
  |
842,13 zł |
 |
| 38 |
Wysokość: 900 Długość: 2200 Moc w W dla temp 75/65/20: 1929 Moc w W dla temp 55/45/20: 978 Ilość płyt: 1 Rozstaw przył.: dolne 50mm Grzejnik higieniczny STELRAD Accord VK10 900x2200xD50mm
|
930,91 zł |
  |
930,91 zł |
 |
| 39 |
produkt: zestaw wersja: kątowy kolor: biały mocowanie głowicy: M30x1.5 Zestaw Heimeier DX 6-28°C 1/2 kątowy M30x1,5
|
91,06 zł |
  |
91,06 zł |
 |
| 40 |
Wysokość: 1044 Szerokość: 600 Kolor: biały RAL9003 C35 Moc: 812 Typ grzejnika: ASTRO Rozstaw przył.: dolne 50mm Grzejnik łazienkowy Astro 1044x600mm przyłącze D50mm
|
1 076,61 zł |
  |
1 076,61 zł |
 |
| 41 |
Wysokość: 900 Szerokość: 1200 Moc w W dla temp 75/65/20: 2118 Moc w W dla temp 70/55/20: 1688 Ilość płyt: 2 (slim) Rozstaw przył.: boczne 850mm Głębokość: 72 Purmo Ramo RC21 900x1200x72mm przyłącze B850mm
|
1 604,99 zł |
  |
1 604,99 zł |
 |
| 42 |
Szerokość: 290 Długość: 2800 Wykończenie: alu. naturalne Obramowanie F do VK15 aluminium naturalne 290x2800mm
|
291,54 zł |
  |
291,54 zł |
 |
| 43 |
Wysokość: 500 Szerokość: 1200 Moc w W dla temp 75/65/20: 1126 Moc w W dla temp 70/55/20: 905 Ilość płyt: 2 Głębokość: 102 Grzejnik Purmo Hygiene H20 500x1200x102mm przyłącze B450mm
|
402,16 zł |
  |
402,16 zł |
 |
| 44 |
Wysokość: 1755 Szerokość: 600 Typ powłoki: chrom Moc: 635 Typ grzejnika: Flores CH Rozstaw przył.: dolne 555mm Grzejnik Purmo Flores 1755x600mm przyłącze D555mm
|
3 959,48 zł |
  |
3 959,48 zł |
 |
| 45 |
Wysokość: 600 Szerokość: 1400 Moc w W dla temp 75/65/20: 3233 Moc w W dla temp 70/55/20: 2574 Ilość płyt: 3 Rozstaw przył.: boczne 550mm Głębokość: 154 Purmo Ramo RC33 600x1400x154mm przyłącze B550mm
|
2 305,64 zł |
  |
2 305,64 zł |
 |
| 46 |
Wysokość: 600 Szerokość: 1200 Moc w W dla temp 75/65/20: 1546 Moc w W dla temp 70/55/20: 1240 Ilość płyt: 2 (slim) Podłączenie: boczne Głębokość: 72 Purmo Plan FC21 600x1200x72mm przyłącze B550mm
|
1 058,67 zł |
  |
1 058,67 zł |
 |
| 47 |
Wysokość:: 500 Szerokość:: 700 Moc w W dla temp 75/65/20: 657 Moc w W dla temp 55/45/20: 311 Ilość płyt: 2 Głębokość: 102 Grzejnik Purmo Hygiene HV20 500x700x102mm przyłącze D50mm
|
417,31 zł |
  |
417,31 zł |
 |
| 48 |
Wysokość: 1130 Szerokość: 650 Typ powłoki: biały RAL9016 Moc: 732 Typ grzejnika: Apolima Rozstaw przył.: dolne 50mm Grzejnik łazienkowy Apolima 1130x650mm przyłącze D50mm
|
3 509,07 zł |
  |
3 509,07 zł |
 |
| 49 |
Wysokość: 900 Szerokość: 500 Moc w W dla temp 75/65/20: 410 Moc w W dla temp 70/55/20: 330 Ilość płyt: 1 Głębokość: 49 Grzejnik Purmo Hygiene Plan FHV10 900x500x49mm przyłącze D50mm
|
552,23 zł |
  |
552,23 zł |
 |
| 50 |
Wysokość: 500 Szerokość: 2300 Moc w W dla temp 75/65/20: 2804 Moc w W dla temp 70/55/20: 2248 Ilość płyt: 3 Głębokość: 154 Grzejnik Purmo Hygiene Plan FH30 500x2300x154mm przyłącze B450mm
|
2 023,60 zł |
  |
2 023,60 zł |
 |
| 51 |
podłączenie: DN 25 zasilanie [V]: 230 wys. podnoszenia [m]: 12 Pompa Wilo Stratos 25/1-12 Silniki rezerwowe RMOT
|
6 458,78 zł |
  |
6 458,78 zł |
 |
| 52 |
Wysokość: 900 Szerokość: 1600 Moc w W dla temp 75/65/20: 3682 Moc w W dla temp 70/55/20: 2928 Ilość płyt: 2 Podłączenie: boczne Głębokość: 104 Purmo Plan FC22 900x1600x104mm przyłącze B850mm
|
2 174,53 zł |
  |
2 174,53 zł |
 |
| 53 |
Szerokość: 350 Długość: 950 Wykończenie: alu. anoda Obramowanie L do VKN5 aluminium anodowane 350x950mm
|
242,80 zł |
  |
242,80 zł |
 |
| 54 |
Wysokość: 400 Długość: 1600 Moc w W dla temp 75/65/20: 688 Moc w W dla temp 55/45/20: 355 Ilość płyt: 1 Rozstaw przył.: boczne 350mm Grzejnik higieniczny STELRAD Accord AH10 400x1600xB350mm
|
381,25 zł |
  |
381,25 zł |
 |
| 55 |
Wysokość: 500 Szerokość: 1100 Moc w W dla temp 75/65/20: 556 Moc w W dla temp 70/55/20: 447 Ilość płyt: 1 Głębokość: 49 Grzejnik Purmo Hygiene Plan FHV10 500x1100x49mm przyłącze D50mm
|
790,27 zł |
  |
790,27 zł |
 |
| 56 |
Wysokość: 800 Szerokość: 1441 Typ powłoki: lakier Moc: 3339 Typ grzejnika: TUBUS 4 Podłączenie: boczne Grzejnik ozdobny Tubus 4 TUB4 800x1441xB732mm
|
7 194,44 zł |
  |
7 194,44 zł |
 |
| 57 |
Wysokość: 600 Szerokość: 2300 Moc w W dla temp 75/65/20: 2962 Moc w W dla temp 70/55/20: 2377 Ilość płyt: 2 (slim) Podłączenie: boczne Głębokość: 72 Purmo Plan FC21 600x2300x72mm przyłącze B550mm
|
1 817,45 zł |
  |
1 817,45 zł |
 |
| 58 |
Wysokość: 500 Szerokość: 2000 Moc w W dla temp 75/65/20: 2888 Moc w W dla temp 70/55/20: 2309 Ilość płyt: 2 Podłączenie: boczne Głębokość: 104 Purmo Plan FC22 500x2000x104mm przyłącze B450mm
|
1 760,27 zł |
  |
1 760,27 zł |
 |
| 59 |
Wysokość: 900 Szerokość: 500 Moc w W dla temp 75/65/20: 1586 Moc w W dla temp 70/55/20: 1258 Ilość płyt: 3 Rozstaw przył.: boczne 850mm Głębokość: 154 Purmo Ramo RC33 900x500x154mm przyłącze B850mm
|
1 472,09 zł |
  |
1 472,09 zł |
 |
| 60 |
Wysokość: 900 Długość: 1000 Moc w W dla temp 75/65/20: 877 Moc w W dla temp 55/45/20: 444 Ilość płyt: 1 Rozstaw przył.: boczne 850mm Grzejnik higieniczny STELRAD Accord AH10 900x1000xB850mm
|
407,08 zł |
  |
407,08 zł |
 |
| 61 |
podłączenie: DN 40 przepływ [m3/h]: 45 ciśnienie [bar]: 16 zasilanie [V]: 400 Pompa Wilo CronoLine IL 40/160-0.55/4
|
12,67 zł |
  |
12,67 zł |
 |
| 62 |
Wysokość: 200 Długość: 1000 Moc w W dla temp 75/65/20: 645 Moc w W dla temp 55/45/20: 331 Ilość płyt: 2 Rozstaw przył.: dolne 50mm Grzejnik STELRAD PSV22 200x1000xD50mm
|
837,99 zł |
  |
837,99 zł |
 |
| 63 |
Szerokość: 300 Długość: 1250 Wykończenie: alu. lakier Kratka zwijana do Trio-Quattrovent aluminium lakier 300x1250mm L10
|
651,43 zł |
  |
651,43 zł |
 |
| 64 |
Wysokość: 90 Szerokość: 200 Długość: 3000 Moc w W dla temp 75/65/20: 662 Moc w W dla temp 70/50/20: 470 Grzejnik kanałowy Purmo Aquilo FMS 90x200x3000mm
|
2 912,84 zł |
  |
2 912,84 zł |
 |
| 65 |
Napięcie: 230V Zasilanie: jednostronne Zastosowanie: wewnętrzne Moc: 200W/m2 Powierzchnia [m2]: 5 Grubość [mm]: 4 Mata grzewcza 5m2 pod płytki GM200 1000W
|
482,16 zł |
  |
482,16 zł |
 |
| 66 |
Wysokość: 500 Szerokość: 1000 Moc w W dla temp 75/65/20: 1994 Moc w W dla temp 70/55/20: 1590 Ilość płyt: 3 Rozstaw przył.: boczne 450mm Głębokość: 154 Purmo Ramo RC33 500x1000x154mm przyłącze B450mm
|
1 493,75 zł |
  |
1 493,75 zł |
 |
| 67 |
Wysokość: 500 Szerokość: 2300 Moc w W dla temp 75/65/20: 2560 Moc w W dla temp 70/55/20: 2056 Ilość płyt: 2 (slim) Rozstaw przył.: boczne 450mm Głębokość: 72 Purmo Ramo RC21 500x2300x72mm przyłącze B450mm
|
1 782,68 zł |
  |
1 782,68 zł |
 |
| 68 |
Wysokość: 90 Szerokość: 380 Długość: 2800 Moc w W dla temp 75/65/20: 1625 Grzejnik kanałowy Verano VK15 90x380x2800mm
|
2 576,37 zł |
  |
2 576,37 zł |
 |
| 69 |
Wysokość: 110 Szerokość: 200 Długość: 3600 Moc w W dla temp 75/65/20: 1020 Grzejnik kanałowy Verano VK15 110x200x3600mm
|
2 005,06 zł |
  |
2 005,06 zł |
 |
| 70 |
Wysokość: 300 Szerokość: 800 Moc w W dla temp 75/65/20: 478 Moc w W dla temp 70/55/20: 386 Ilość płyt: 2 Głębokość: 104 Grzejnik Purmo Hygiene Plan FHV20 300x800x104mm przyłącze D50mm
|
552,23 zł |
  |
552,23 zł |
 |
| 71 |
podłączenie: DN 40 przepływ [m3/h]: 70 ciśnienie [bar]: 16 zasilanie [V]: 400 moc [kW]: 3 wys. podnoszenia [m]: 33 Pompa Wilo Stratos GIGA B 40/1-33/3.0-R1
|
26 961,11 zł |
  |
26 961,11 zł |
 |
| 72 |
Wysokość: 600 Szerokość: 1200 Moc w W dla temp 75/65/20: 710 Moc w W dla temp 70/55/20: 573 Ilość płyt: 1 Głębokość: 49 Grzejnik Purmo Hygiene Plan FH10 600x1200x49mm przyłącze B550mm
|
477,50 zł |
  |
477,50 zł |
 |
| 73 |
Wysokość: 600 Długość: 1200 Moc w W dla temp 75/65/20: 1093 Moc w W dla temp 55/45/20: 571 Ilość płyt: 1 Rozstaw przył.: dolne 50mm Grzejnik STELRAD Planar 11 600x1200x63mm przyłącze D50/B550mm
|
796,61 zł |
  |
796,61 zł |
 |
| 74 |
Wysokość: 900 Długość: 1800 Moc W dla temp. 75/65/20: 5708 Moc W dla temp. 70/55/20: 4566 Ilość płyt: 3 Rozstaw przyłącza: D50mm Głębokość: 154 Grzejnik Purmo Ramo Flex RCVF33 900x1800x154mm przyłącze D50mm
|
3 708,54 zł |
  |
3 708,54 zł |
 |
| 75 |
Szerokość: 140 Długość: 1450 Wykończenie: alu. anoda Obramowanie L do VKN1 aluminium anaodowane 140x1450mm
|
202,37 zł |
  |
202,37 zł |
 |
| 76 |
Wysokość: 900 Szerokość: 1400 Moc w W dla temp 75/65/20: 3221 Moc w W dla temp 70/55/20: 2562 Ilość płyt: 2 Rozstaw przył.: boczne 850mm Głębokość: 104 Purmo Ramo RC22 900x1400x104mm przyłącze B850mm
|
1 971,67 zł |
  |
1 971,67 zł |
 |
| 77 |
przepływ [m3/h]: 22 ciśnienie [bar]: 16 zasilanie [V]: 400 Pompa Wilo Helix EXCEL 2203-4.2-2/16/V/KS
|
50 541,52 zł |
  |
50 541,52 zł |
 |
| 78 |
Wysokość: 200 Szerokość: 1100 Moc w W dla temp 75/65/20: 796 Moc w W dla temp 70/55/20: 686 Ilość płyt: 2 Rozstaw przył.: dolne 50mm Głębokość: 104 Purmo Ramo RCV22 200x1100x104mm przyłącze D50mm
|
1 056,03 zł |
  |
1 056,03 zł |
 |
| 79 |
Wysokość: 500 Szerokość: 1800 Moc w W dla temp 75/65/20: 1481 Moc w W dla temp 70/55/20: 1192 Ilość płyt: 1 Rozstaw przył.: boczne 450mm Głębokość: 62 Purmo Ramo RC11 500x1800x62mm przyłącze B450mm
|
1 070,47 zł |
  |
1 070,47 zł |
 |
| 80 |
Szerokość: 350 Długość: 700 Wykończenie: alu. anoda Kratka zwijana do Duo aluminium anoda 350x700mm L13
|
395,27 zł |
  |
395,27 zł |
 |
| 81 |
Wysokość: 900 Szerokość: 1400 Moc w W dla temp 75/65/20: 4439 Moc w W dla temp 70/55/20: 3524 Ilość płyt: 3 Rozstaw przył.: boczne 850mm Głębokość: 154 Purmo Ramo RC33 900x1400x154mm przyłącze B850mm
|
3 046,73 zł |
  |
3 046,73 zł |
 |
| 82 |
Wysokość: 300 Szerokość: 1805 Typ powłoki: lakier Moc: 1806 Typ grzejnika: TUBUS 4 Podłaczenie: boczne Grzejnik ozdobny Tubus 4 TUB4 300x1805xB232mm
|
7 577,29 zł |
  |
7 577,29 zł |
 |
| 83 |
Wyprowadzenie spalin do szachtu, zestaw AZB 616/1
|
525,43 zł |
  |
525,43 zł |
 |
| 84 |
pojemność: 200L typ wężownicy: pojedyncza producent: Kospel Zasobnik SW 200L 1610x595mm z jedną wężownicą
|
2 717,01 zł |
  |
2 717,01 zł |
 |